DEHNsafe
:quality(98)/www.dehn.co.uk/store/f/58568748/HDVORSCHAU/924370a2_16-9.jpg)
:quality(98)/www.dehn.co.uk/store/f/58568748/HDVORSCHAU/924370a2_16-9.jpg)
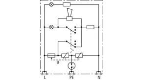
- Two-pole surge protective device for 230 V terminal equipment
- For use in flush-type boxes and cable ducts
- Enhanced safety due to fault-proof Y protective circuit
- Multiple visual indicator
- Programmable acoustic function
- Terminals for through-wiring
- Independent of the socket outlet design
Details
:quality(98)/www.dehn.co.uk/store/f/58568749/HDVORSCHAU/924370a3_Kat.jpg)
:quality(98)/www.dehn.co.uk/store/f/58568749/HDVORSCHAU/924370a3_Kat.jpg)
:quality(98)/www.dehn.co.uk/store/f/58568750/HDVORSCHAU/924370a4_Kat.jpg)
:quality(98)/www.dehn.co.uk/store/f/58568750/HDVORSCHAU/924370a4_Kat.jpg)
:quality(98)/www.dehn.co.uk/store/f/58568751/HDVORSCHAU/924370a5_Kat.jpg)
:quality(98)/www.dehn.co.uk/store/f/58568751/HDVORSCHAU/924370a5_Kat.jpg)
Part No. 924370 DSA 230 LA
GTIN 4013364081321, Customs tariff No. (EU): 85363010, Gross weight: 88.00 g, PU: 1.00 pc(s)
Technical data
SPD according to EN 61643-11 / IEC 61643-11 | type 3 / class III |
Max. continuous operating voltage (a.c.) (UC ) | 255 V (50 / 60 Hz) |
Nominal discharge current (8/20 µs) (In ) | 3 kA |
Total discharge current (8/20 µs) [L+N-PE] (Itotal ) | 5 kA |
Voltage protection level [L-N] / [L/N-PE] (UP ) | ≤ 1250 / ≤ 1500 V |
Max. mains-side overcurrent protection | B 16 A |
Fault indication | red light + acoustic signal |
Operating state indication | green light |